Как отмечалось в предыдущем разделе, функцию ИЛИ-НЕ можно реализовать с помощью логического элемента И-НЕ (рис. 2.8.а), переименовав его логические уровни (такой способ непрактичен) или применив специальную ИС ИЛИ-НЕ (рис. 2.13.а), где напряжение низкого уровня Н соответствует логическому нулю, а напряжение высокого уровня В-логической единице. т. е. как и в ранее приводимых ИС.

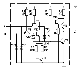
В таких элементах ТТЛ используются не один, а два многоэмиттерных транзистора VT1, VT4 и параллельное соединение двух транзисторов в фазоразделительном каскаде (VT2, VT3). Для получения инверсии добавлен обычный выходной каскад с транзистором-повторителем VT5 и ключевым транзистором VT6. Условное обозначение элемента ИЛИ-НЕ и таблица состояний для двухвходового элемента приведены в табл. 2.13,б.
| Логический элемент |
Вход | Выход | |
|---|---|---|---|
|
А | B | Q(/ИЛИ) |
| 0 | 0 | 1 | |
| 0 | 1 | 0 | |
| 1 | 0 | 0 | |
| 1 | 1 | 0 | |
На рис. 2.14 приведена наиболее распространенная типовая схема логического элемента ИЛИ-НЕ на два входа.
Каждый из корпусов ИС типа ЛЕ, ЛЛ содержит от двух до четырех логических элементов.
Цоколевки микросхем типа ЛЕ и ЛЛ н их условные графические обозначения даны на рис. 2.15, а основные параметры приведены в табл. 2.4.
Микросхема ЛЛ1 содержит четыре двухвходовых элемента ИЛИ, а ЛЛ2 - два двухвходовых элемента ИЛИ с мощным открытым коллекторным выходом.
Микросхемы ЛЕ2, ЛЕЗ имеют для каждого четырехвходового элемента вход разрешения EI (Enable input), а один из элементов ЛЕ2 имеет, кроме того, выводы расширения числа входов Р и /Р. Во время действия команды ЕI разрешается (или запрещается) прием сигнала по входу логического элемента. Для подачи такой команды на микросхему необходимо предусмотреть дополнительный вывод разрешения по входу EI. Если по этому входу запрещается прием сигналов, то он обозначается как инверсный /EI.
На рис. 2.16 показана схема организации входа разрешения, управляемого инверсной командой. Транзисторы VT1 и VT4 имеют дополнительные, объединенные эмиттеры, образующие вход /EI.
Если на этот вход /EI подать напряжение низкого уровня Н, то входные токи транзисторов VT1 и VT4 через переключатель S1 будут замыкаться на корпус. Поэтому основные входы А и В не смогут принять никакую комбинацию сигналов высокого и низкого уровней. На выходе Q будет зафиксировано напряжение высокого уровня независимо от уровней сигналов на входах А и В. Если на вход разрешения /EI подать сигнал высокого уровня В, то прохождение сигналов со входов А и В будет разрешено. Если входы А и В обьединить и подать на них последовательность импульсов, то на выходе Q она появится в инверсной форме.
|
Вход | Выход | |
|---|---|---|---|
| /EI | A, B | /Q | |
| 1 | 0 1 | 1 0 |
| 0 | 0 1 | 1 | |
Среди логических элементов ИЛИ-НЕ имеются два буферных с мощными выходами - ЛЕ5, ЛЕ6. Для них допустимый ток нагрузки порядка 70 мА.